日本久久久精品综合,粉嫩av一男战三女高潮,69式视频在线免费观看,啊…啊…啊…湿…在线观看

設為首頁 | 加入收藏 | 聯系我們

水泵

銷售熱線:020-26225615、26224970
解決砼輸送泵送斷流的危害

解決砼輸送泵送斷流的危害

[來源:未知]??? [作者白云泵業]??? [日期:2016-11-25 09:44]??? [熱度:]
        目前砼輸送泵已廣泛應用于砼工程施工中。所用砼泵主要為雙缸驅動砼泵,其在泵送換向瞬間普遍存在砼斷流現象。這種斷流現象具有兩大危害,一是容易導致砼離析,部分砼脫水成干硬砼造成堵管,尤其在泵送低坍落度的砼時更是如此;二是換向瞬間管路及分配閥中砼壓力釋放,對砼泵液壓系統產生沖擊,造成某些零部件損壞并增加能量損耗。斷流對垂直向上尤其是向50m以上高度泵送時危害很明顯。
1、原因分析
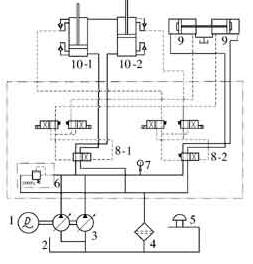
        圖1為一種開式液壓系統的雙缸驅動砼泵送系統的液壓原理圖。該泵為全液控砼泵,恒功率主油泵通過液動閥8-1、8-2向主油缸10-1、10-2和分配閥油缸9供油。主油缸插裝閥和分配閥油缸分別發出信號控制液動閥換向,使主油缸和分配閥油缸的動作順序相互協調,實現砼泵送循環,其中主油缸10雙缸交替地吸-排砼實現砼的連續泵送。每次換向過程中砼流通常都會出現明顯的流-斷-流的現象,即通常所說的斷流現象。
砼泵液壓系統原理圖
圖1    砼泵液壓系統原理圖
1-電動機;2-油箱;3-主油泵;4-回油濾油器;5-空氣濾清器;6-溢流閥;7-壓力表;8-液動閥;9-分配閥油缸;10-主油缸
        砼斷流現象的原因有三個:①當主油缸運行到接近行程終點時發出換向信號到換向油缸換向,進而主系統油路換向,主油缸10向相反方向運動,此過程至少需0.2s;②砼被吸入砼缸的吸入效率通常只有85%~95%,不可避免地吸入一小段空氣,這將是一小段空行程;③換向時吸入砼缸的砼在向外輸出時壓力升高,有一定的可壓縮性,這也是一小段空行程。由于有了換向和兩段空行程時間,因此砼泵送過程中出現了斷流問題。
2、解決辦法
        解決泵送過程中斷流現象的方法是盡可能縮短換向時間和加快主油缸活塞在換向開始階段的運行速度,在管道和分配閥中砼壓力完全釋放前實現砼連續泵送,以盡可能減少砼因斷流離析以及換向過程中管道和分配閥中砼壓力釋放的反沖擊。
        對于大多數泵送系統而言,可通過采用電比例控制恒功率柱塞泵來解決斷流問題。由于電比例控制+恒功率控制是電控變量優先于恒功率控制,在低于功率雙曲線時排量受控制電流的調整,在換向過程及換向后油缸活塞推動管道中的砼運動前,系統壓力通常低于泵送壓力,可以采用增大主油泵排量實現分配閥快速換向,減少換向后到開始推動砼時間,實現砼流從表觀上不斷流。
        通常可在油缸和砼缸之間的水箱中設置2個接近開關,根據主油泵排量和主油缸缸徑及行程設置起始和截止點取信口的位置,這種控制的關鍵是如何確定電比例控制階段取信口的開始和截止位置,接近開關間的距離通常為總行程的5%~10%。接近開關得到起始信號后傳輸到可編程序控制器或保持繼電器,由控制器或繼電器控制發出使油泵達到最大排量所需電流(通常幾百mA)到主油泵比例電磁鐵,實現油泵排量猛增,迅速換向和開始推送分配閥及管道中的砼。調整截止接近開關位置,使油缸開始推送分配閥及管道中的砼時停止電控,繼續實現油泵恒功率控制。實際使用中取信口的開始和截止位置可根據砼泵的實際情況做相應調整,以保證最大程度增加泵送中砼流的連續性。
        在國外尤其是歐美各國由于多采用泵車,排量較大,砼骨料及級配控制比較嚴格,建筑規模和高度都較小,斷流問題及危害不很明顯;而國內普遍使用拖泵,排量多在80m3/h以下,建筑規模和高度都較大,斷流現象比較明顯。通過對主油泵控制方式的選取和設置,可以有效解決砼輸送中斷流問題,減少換向沖擊,大大提高砼泵泵送性能。
關鍵字:砼輸送泵,混凝土泵,雙缸驅動砼泵